Прибор ПГС-10 предназначен для организации оперативной громкоговорящей симплексной связи между производственными объектами предприятия.
Оптимальными условиями для использования прибора ПГС10 являются:
| Наименование основных параметров и размеров | Значение |
| Напряжение питания частотой 50-60 Гц, В | 220 |
| Отклонение напряжения питания от номинального значения, % | от -15 до +10 |
| Мощность, потребляемая от сети, не более, ВА | 30 |
| Выходная мощность усилителя приема, ВА | 9 |
| Рабочий диапазон частот усилителей приема и передачи, Гц | 400-4000 |
| Коэффициент нелинейных искажений усилителей приема и передачи при номинальном выходном сигнале, не более, % | 9 |
| Неравномерность частотных характеристик усилителей приема и передачи, не более, дБ | 6 |
| Чувствительность по входу усилителя приема, В | 0,7 |
| Чувствительность по входу усилителя передачи, мВ | 5 |
| Выходное напряжение усилителя передачи, В | 1,2 |
| Активное сопротивление соединительной линии, не более, Ом | 600 |
| Количество приборов включаемых в одну соединительную линию, шт. | 2-10 |
| Вероятность безотказной работы прибора за 1000 ч, не менее | 0,8 |
| Срок службы, не менее, лет | 8 |
| Габаритные размеры, мм | 300х190х135 |
| Масса, кг | 12 |
Прибор ПГС-10 имеет унифицированный корпус, шарнирно соединенный с крышкой.
Корпус и крышка приборов выполнены из алюминиевого сплава методом литья под давлением.

Схема - внешний вид прибора, его габаритные и установочные размеры
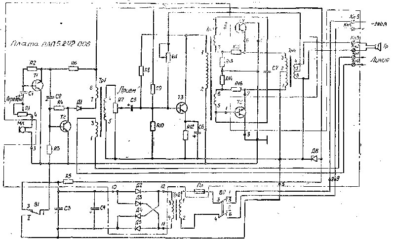
Согласно электрической принципиальной схеме приборы ПГС-10 состоят из усилителя приема, усилителя передачи, блока питания и громкоговорителя. Линейный трансформатор Тр1 является общим для обоих усилителей.
Усилитель приема состоит из линейного трансформатора Тр1, каскада предварительного усиления на транзисторе Т3, согласующего трансформатора Тр3, двухтактного усилителя мощности, собранного на транзисторах Т4 и Т5 по схеме с общим коллектором и выходного трансформатора Тр4. Схема оконечного каскада с общим коллектором позволила в качестве радиаторов использовать корпус прибора, уменьшив этим самым его габариты. Усилитель нагружается динамическим рупорным громкоговорителем 10ГР-35У1 (в приборе ПГС-10).
Усилитель передачи двухкаскадный, собранный на транзистopax Tl и T2. Нагрузкой второго каскада усилителя является линейный трансформатор Тр1. В качестве микрофона используется капсюль дифференциальный электромагнитный ДЭМ-4м (и приборе ПГС-10) или головка 4ГД-8Е (в приборе ПГС-3).
Усилитель передачи двухкаскадный, собранный на транзисторах Т1 и Т2. нагрузкой второго каскада усилителя является линейный трансформатор Тр1. в качестве микрофона используется капсюль дифференциальный электромагнитный ДЭМ-4м (в приборе ПГС-10).
Сигнал с линии поступает на линейный трансформатор Тр1, усиливается транзистором Т3 и через согласующий трансформатор Тр3 подается на оконечный двухтактный усилитель мощности. Усиленный сигнал поступает через выходной трансформатор Тр4 на громкоговоритель Гр.
Переключение прибора в режим ПЕРЕДАЧА осуществляется нажатием кнопки переключателя ВГ. При этом напряжение, развиваемое микрофоном и усиленное двумя каскадами, собранными на транзисторах Tl, T2, поступает в линию через трансформатор Тр1.
В режиме ПЕРЕДАЧА в приборе ПГС-10 напряжение с предварительного каскада усилителя приема снято.
Усилители приема и передачи питаются от блока питания, Представляющего собой силовой трансформатор, выпрямитель на кремниевых диодах Д2 - Д5, собранный по мостовой схеме.
Фильтр выпрямителя емкостный (СЗ, С4). Для питания усилителя передачи и предварительного каскада усилителя приемка подается стабилизированное напряжение 10 В, снимаемое со стабилитрона До. Применение стабилитрона Д6 дополнительно улучшает фильтрацию выпрямленного напряжения.
Поз. обознач. | Наименование | Тип | Номинал |
R1 | Резистор | СПЗ-1а | 4,7 кОм |

Схема электрическая принципиальная
ДОСТАВКА
Вы можете выбрать любой наиболее удобный способ из перечисленных ниже:
Доставка до терминала ТК «Деловые линии» осуществляется нами бесплатно.
ОПЛАТА
Мы принимаем оплату:
Цены на поставляемые нами товар всегда ниже, чем у наших конкурентов.
Условия гарантийного обслуживания
Гарантия не распространяется на ущерб, причиненный другому оборудованию, работающему вместе с данным изделием.
Центр измерительной техники «Эталонприбор» располагает своим собственным ремонтным сервисом, где Вы можете получить услуги по: ремонту, наладке, калибровке, гарантийному и послегарантийному обслуживанию измерительного оборудования, как приобретенного у нас, так и у других поставщиков. Сервис работает на основе лицензии, выданной Ростехрегулированием РФ.
