Устройство зарядно-буферное ЗБУ-12/10 М применяется заряда и содержания аккуму-ляторных батарей из 6 или 7 аккумуляторов типа АБН-72 при токе форсированного заряда 10 А.
| Частота тока | 50 Гц |
| Напряжение питания | 110 или 220 В |
| Зарядный ток в режиме форсированного заряда | не менее 10 А |
| Минимальный ток в режиме буферной работы | не более 0,1 А |
| Электрические цепи, изолированные друг от друга и корпуса выдерживают напряжение: - между выводными зажимами 220В (110В) и корпусом - между остальными зажимами и корпусом | 1500 В 1000 В |
| Электрическое сопротивление изоляции между всеми соединенными между собой выводными зажимами и корпусом | не менее 5 МОм |
| Габаритные размеры | 328х265х255 мм |
| Масса | 22 кг |
Устройство имеет встроенное автоматическое переключение на форсированный режим заряда.
Зарядно-буферное устройство выпускается включен-ным и отрегулированным для работы с аккумуляторной батареей, состоящей из 6 аккумуляторов.
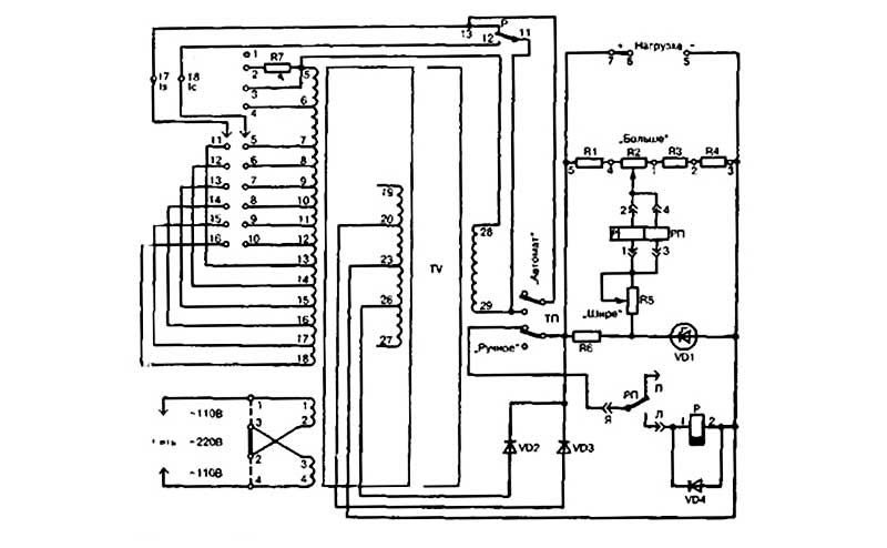
В случае необходимости включения ЗБУ 12/10М для работы с акку-муляторной батареей из 7 аккумуляторов должно быть произведено переключение диодов VD2 и VD3 с выводов 20 и 26 си-лового трансформатора соответственно на выводы 19 и 27. Кроме того, должна быть перерегулирована схема контроля напряжения так, чтобы переключение в режим форсированного заряда происхо-дило при напряжении от 14,5 до 15 В, а в режим буферной работы — от 17 до 17,5 В.
Питание устройства осуществляет-ся от однофазной сети переменного тока частотой 50 Гц с номиналь-ным напряжением 220 В (устанавливается перемычка между клемма-ми 2-3) или с номинальным напряжением ПО В (устанавливаются перемычки между клеммами 1-3 и 2-4).

Рисунок 1 - Габаритные размеры устройства ЗБУ-12/10М

Рисунок 2 - Электрическая схема
Оптимальными условиями для использования ЗБУ 12/10М являются:
ДОСТАВКА
Вы можете выбрать любой наиболее удобный способ из перечисленных ниже:
Доставка до терминала ТК «Деловые линии» осуществляется нами бесплатно.
ОПЛАТА
Мы принимаем оплату:
Цены на поставляемые нами товар всегда ниже, чем у наших конкурентов.
Условия гарантийного обслуживания
Гарантия не распространяется на ущерб, причиненный другому оборудованию, работающему вместе с данным изделием.
Центр измерительной техники «Эталонприбор» располагает своим собственным ремонтным сервисом, где Вы можете получить услуги по: ремонту, наладке, калибровке, гарантийному и послегарантийному обслуживанию измерительного оборудования, как приобретенного у нас, так и у других поставщиков. Сервис работает на основе лицензии, выданной Ростехрегулированием РФ.
