Устройство защиты электропитания УЗПФ-220/8 предназначено для защиты электронного оборудования от радиопомех в диапазоне от 10 кГц до 30 МГц, а также от наведенных напряжений в линиях 230 В, вызванных электромагнитными импульсами высоких энергий (грозовыми, электростатическими разрядами и др.).
УЗПФ-220/8 – однофазное устройство защиты класса III, по техническим и эксплуатационным характеристикам удовлетворяет требованиям ГОСТ IEC 61643-11, ГОСТ Р 50571.4.44. УЗПФ-220/8 применяется в сетях с системой заземления TN-S и устанавливается в пределах 2 - 3 зон молниезащиты (в соответствии с ГОСТ Р МЭК 62305-1).
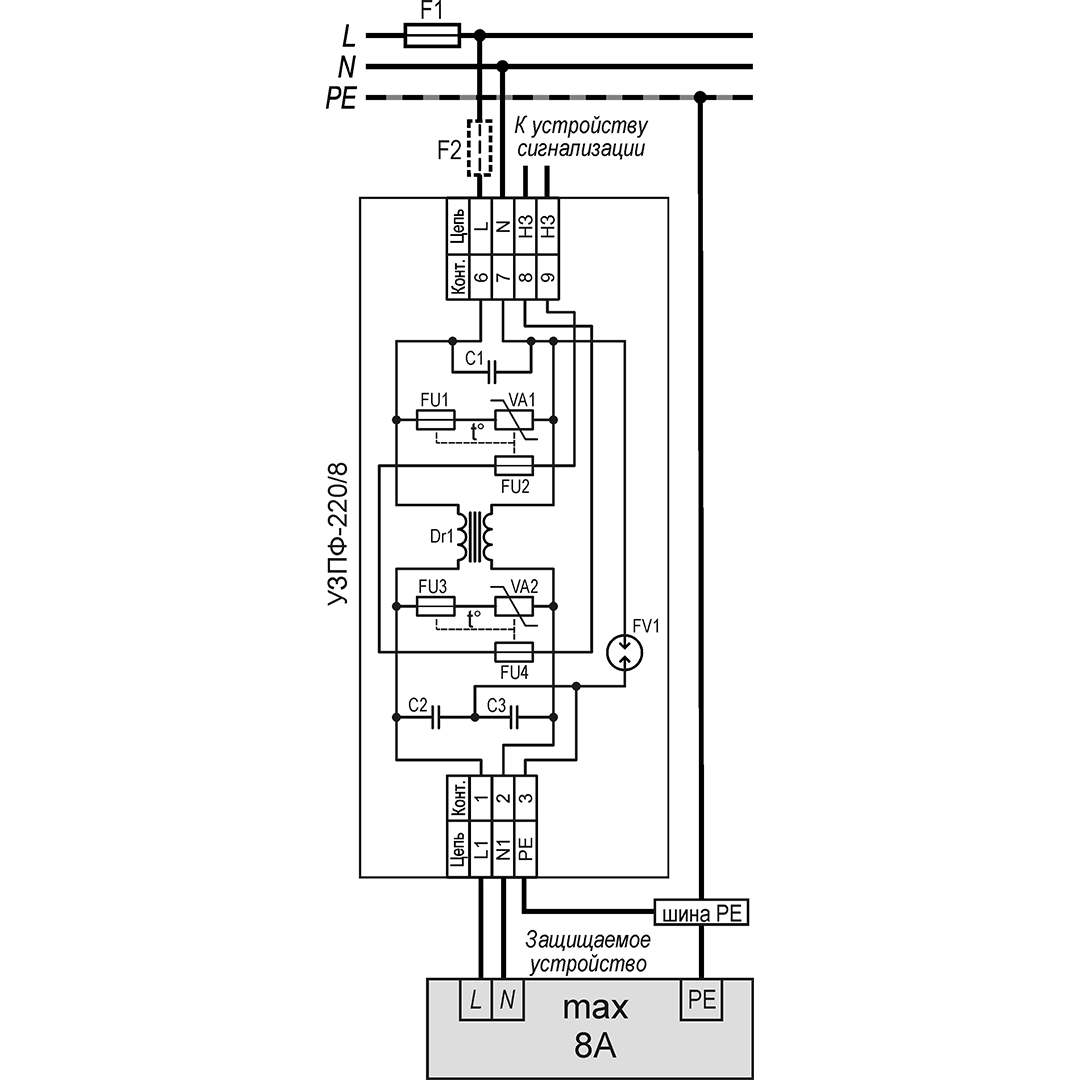
Сигнал о выходе из строя защитного элемента УЗПФ-220/8 во внешнюю цепь сигнализации, может быть снят с контактов № 8, 9 (НЗ) ), при размыкании которых устройство необходимо заменить.
Степень защиты IP20 в соответствии с ГОСТ 14254. Конструктивно УЗПФ-220/8 выполнено в пластмассовом корпусе с креплением на 35 мм DIN-рейку. Изделие выпускается по техническим условиям ТУ 26.30.50-077-31006686-2017.
| Характеристики | Значение | ||
| Номинальное рабочее напряжение | 230 В | ||
| Максимальное рабочее напряжение | 275 В | ||
| Номинальный рабочий ток | 8 А | ||
| фаза/нейтраль | фаза/земля | нейтраль/земля | |
| Номинальный импульсный разрядный ток при t имп. 8/20мкс | 3 кА | 3 кА | 3 кА |
| Напряжение испытательного импульса (Uoc) | 6 кВ | 6 кВ | 10 кВ |
| Уровень напряжения защиты при Uoc | 850 В | 850 В | 700 В |
| Время срабатывания, менее | 25 нсек | 100 нсек | 100 нсек |
| Диапазон частот, в котором подавление помех 40дБ и больше | 100 кГц ÷ 30 МГц | ||
| Контакты дистанционной сигнализации: | |||
| – максимальный коммутируемый ток | 3 А | ||
| – максимальное коммутируемое напряжение | 250 В | ||
| Диапазон рабочих температур | -55°С ÷ +80°С | ||
| Габаритные размеры | 89 х 58 х 35 мм | ||
| Вес в упаковке | 90 г | ||
Подключение:
Схему подключения см. рис.2
УЗПФ-220/8 должно быть ОБЯЗАТЕЛЬНО ЗАЗЕМЛЕНО и установлено в непосредственной близости от защищаемого оборудования.
ВНИМАНИЕ:
При подключении необходимо убедиться, что в фазном проводе на распределительном щите имеется токовый предохранитель класса gG с номиналом не более 25А (F1). Если F1>25А, необходимо установить токовый предохранитель класса gG F2≤25А.
Контакты 8,9 (НЗ) предназначены для снятия информации о выходе из строя устройства в результате воздействия молнии или других импульсных перенапряжений.
ВНИМАНИЕ:
При подключении необходимо убедиться, что в фазном проводе на распределительном щите имеется токовый предохранитель класса gG с номиналом не более 25А (F1). Если F1>25А, необходимо установить токовый предохранитель класса gG F2≤25А.
Контакты 8,9 (НЗ) предназначены для снятия информации о выходе из строя устройства в результате воздействия молнии или других импульсных перенапряжений.


ДОСТАВКА
Вы можете выбрать любой наиболее удобный способ из перечисленных ниже:
Доставка до терминала ТК «Деловые линии» осуществляется нами бесплатно.
ОПЛАТА
Мы принимаем оплату:
Цены на поставляемые нами товар всегда ниже, чем у наших конкурентов.
Условия гарантийного обслуживания
Гарантия не распространяется на ущерб, причиненный другому оборудованию, работающему вместе с данным изделием.
Центр измерительной техники «Эталонприбор» располагает своим собственным ремонтным сервисом, где Вы можете получить услуги по: ремонту, наладке, калибровке, гарантийному и послегарантийному обслуживанию измерительного оборудования, как приобретенного у нас, так и у других поставщиков. Сервис работает на основе лицензии, выданной Ростехрегулированием РФ.
