Регулятор-сигнализатор уровня ЭРСУ-6М-6-3 предназначен для сигнализации и поддержания в заданных пределах уровня электропроводных жидкостей в шести точках в одном или шести резервуарах. ЭРСУ-6М-6-3 отличается от прибора РОС-301, ЭРСУ-ЗР колличеством контролируемых точек и верхним значением сопротивления срабатывания до 4ООкОм, регулируемым диапазоном срабатывания:
Напряжение переменного тока | 220 В |
Частота сети | 50 или 60 Гц (УХЛ, Т) и 50 Гц (ОМ) |
Потребляемая от сети мощность | до 12 ВА |
Температура контролируемой среды | до 200 °С |
Рабочее избыточное давление контролируемой среды | до 2,5 МПа |
Удельная электрическая проводимость контролируемой среды | 0,00045 см/м |
Сопротивление срабатывания контролируемой среды | 200,0 кОм |
Условное обозначение прибора | Конструктивное исполнение датчика | Длина погружаемой части датчика, L, м |
ЭРСУ-6М-УХЛ3-6-3 | стержневой, М12х1,5 | 0,1; 0,6 |
ЭРСУ-6М-УХЛ4-6-3 | ||
ЭРСУ-6М-ОМ3-6-3 | ||
ЭРСУ-6М-Т3-6-3 |
Допустимая нагрузка на контакты выходного реле, не более | Род тока | Вид нагрузки | |
ток, А | напряжение, В | ||
2 | 250 | переменный | индуктивная |
2 | 24 | постоянный | |
5 | 240 | переменный | активная |
5 | 24 | постоянный | |
Применение расширенного диапазона электропроводности позволяет использовать ЭРСУ-6М-6-3 для контроля различных по электропроводности жидкостей: дистиллированной, водопроводной, загрязненной воды, молоком, спиртом и пищевыми продуктами обладающих высоким сопротивлением.
Габаритные и установочные размеры полностью совпадают с приборами ЭРСУ-ЗР, РОС-301.
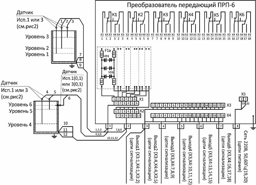
Электронный регулятор сигнализатор уровня ЭРСУ-6М-6-3 предназначены для контроля шести уровней электропроводных жидкостей по шести независимым каналам в одном или в различных резервуарах в стационарных и корабельных условиях вне взрывоопасных зон.
В состав входят шесть датчиков и передающий преобразователь(ППР). В передающем преобразователе датчика-реле: спомощью элементов световой индикации обеспечивается контроль функционирования и достижения контролируемого уровня среды.
Приборы исполнения для ОАЭ относятся к элементам нормальной эксплуатации и управляющих систем безопасности 3Н, 3НУ, 4Н по ПНАЭ Г-01-011-97. Приборы исполнения для ОАЭ по сейсмостойкости относятся к категории IIб по НП-031-01.
При необходимости потребитель может уменьшить, при поставляемой длине погружаемой части 0,6; 1,0...6,0 м, длину электрода датчика до требуемой по условиям эксплуатации.
Прибор обеспечивает, одновременно по всем каналам контроля, установку на значение сопротивления срабатывания согласно диапазонам 1.4.
Прибор обеспечивает по каналам 5, 6 установку только «инверсного» релейного выхода, а по каналам 1, 2, 3, 4 установку прямого или инверсного релейного выхода.
Дифференциал срабатывания по каждому каналу контроля не превышает 30 % от значения установленного сопротивления срабатывания.
В ППР-6 прибора обеспечивается, одновременно по всем каналам контроля, установка задержки срабатывания (инерционность) на одно из следующих значений: 0,1; 0,3; 1,0; 3,0 с.

Схема электрическая подключения электронного регулятора-сигнализатора уровня ЭРСУ-6М-6-3

Габаритные и установочные размеры датчиков

Габаритные и установочные размеры преобразователя передающего ППР-6, ППР-6И
ДОСТАВКА
Вы можете выбрать любой наиболее удобный способ из перечисленных ниже:
Доставка до терминала ТК «Деловые линии» осуществляется нами бесплатно.
ОПЛАТА
Мы принимаем оплату:
Цены на поставляемые нами товар всегда ниже, чем у наших конкурентов.
Условия гарантийного обслуживания
Гарантия не распространяется на ущерб, причиненный другому оборудованию, работающему вместе с данным изделием.
Центр измерительной техники «Эталонприбор» располагает своим собственным ремонтным сервисом, где Вы можете получить услуги по: ремонту, наладке, калибровке, гарантийному и послегарантийному обслуживанию измерительного оборудования, как приобретенного у нас, так и у других поставщиков. Сервис работает на основе лицензии, выданной Ростехрегулированием РФ.
