Линейка устройств плавного пуска УПП2 обеспечивает управление пуском и остановкой электродвигателей мощностью до 110 кВт в режиме плавного нарастания напряжения и разработана для использования с внешним устройством защиты электродвигателя.
Параметр | Значение |
Пусковой крутящий момент | 0...70 % Мном |
Время разгона | 2…20 сек |
Время торможения | 2…20 сек |
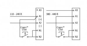
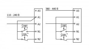
Управляющее напряжение | 110…240 В (2-проводное управление) и 380…440 В (3-проводное управление) переменного тока |
Сетевое напряжение | 200…440 В |
Степень защиты | IP20 (до 30 кВт), IP00 (30…110 кВт) |
Метод управления | Тиристорное по двум фазам |
Способ настройки | Три поворотных переключателя |
Параметр | Значение |
Рабочий диапазон сетевого напряжения | 3×170…480 В |
Частота сети | 47…63 Гц |
Время работы без байпаса | 2…20 с (во время разгона и торможения) |
Число пусков в час | 8 |
Мощность потребления, не более | 4 Вт |
Цепи управления | |
Напряжение логических входов управления N1, N2 (переменный ток) | 94…300 В AC |
Выходное реле | |
Коммутирующая способность реле (кл. 13, 14) | 6 А при 30 В постоянного тока 2 А при 400 В переменного тока категории АС11 |
Изоляция | |
Электрическая прочность изоляции | 3000 В |
Диапазон температур окружающей среды | -10…+60 °С |
Способ охлаждения | Естественная конвекция |
Относительная влажность при 20 °С | 95 % |
Монтаж | Вертикальный ±30 ° |
Температурный диапазон хранения | -20…+80 °С |
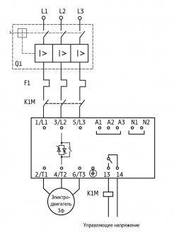
Устройство плавного пуска ОВЕН УПП2 должно быть установлено с автоматическим выключателем цепи, тепловым реле и линейным контактором для подачи силового напряжения после подачи управляющего напряжения и команды «Пуск».



ДОСТАВКА
Вы можете выбрать любой наиболее удобный способ из перечисленных ниже:
Доставка до терминала ТК «Деловые линии» осуществляется нами бесплатно.
ОПЛАТА
Мы принимаем оплату:
Цены на поставляемые нами товар всегда ниже, чем у наших конкурентов.
Условия гарантийного обслуживания
Гарантия не распространяется на ущерб, причиненный другому оборудованию, работающему вместе с данным изделием.
Центр измерительной техники «Эталонприбор» располагает своим собственным ремонтным сервисом, где Вы можете получить услуги по: ремонту, наладке, калибровке, гарантийному и послегарантийному обслуживанию измерительного оборудования, как приобретенного у нас, так и у других поставщиков. Сервис работает на основе лицензии, выданной Ростехрегулированием РФ.
